Схема водоснабжение частного дома из колодца: особенности монтажа
Водоснабжение дома – обязательная составляющая комфортного проживания. Обеспечить его в городе не проблема. Однако проживающим на даче или в сельском доме, приходится искать альтернативу центральному водопроводу. Один из вариантов автономных источников воды — шахтный колодец. Сооружение это насчитывает тысячелетнюю историю, но до наших времен принципиально не изменилось. Чего нельзя сказать о доставке воды из него.
Разберем, как организована схема водоснабжения частного дома из колодца в наше время, а также её сравнительные плюсы и минусы.
Краткое содержание статьи:
Достоинства и недостатки водоснабжения из колодца
Главных минусов колодца, как источника, два:
- зависимость дебита (максимальный объем воды, выдаваемой в единицу времени) от сезона:
- существенное влияние на качество воды экологических условий как региона, так и близлежащей местности.

На дебит колодца значительно влияют сезонные колебания уровня грунтовых вод. Например, характеризуюсь весенним зеркалом воды почти вровень с землей, к августу шахтный водозабор может полностью пересохнуть.
Почему же, несмотря на указанны значимые недостатки, колодезные сооружения до сих пор остаются популярными? Все просто. Во-первых, они отличаются особой простотой устройства и обслуживания, по сравнению с глубокими скважинами. Во-вторых, качество воды из них все же на порядок лучше, чем из открытых водозаборов (рек, озер, прудов).
Также следует учесть, что схема подачи воды из колодца в дом по сравнению с централизованным водоснабжением, более экономична. При сегодняшних ценах на воду, даже если качество не позволяет применять ее иначе как техническую, автономный источник окупается за несколько лет.
Колодец в схеме водоснабжения: виды, особенности устройства и эксплуатации
Все конструкции водяных колодцев можно разделить на три типа:
- Шахтный или «классический» колодец. Наиболее популярный из всех видов. Представляет собой узкую выборку грунта квадратного или круглого сечения глубиной до 20 метров и шириной до метра с небольшим. Для предохранения от обрушения стены колодца укрепляют деревянными срубами, бетонными конструкциями, кирпичной или каменной кладкой.

- «Абиссинский колодец» или игольчатая скважина — перфорированная труба, с острым наконечником. Ее вбивают в землю до водоносного слоя, после чего качают воду ручным или поверхностным насосом.

- Колодец–скважина. Сооружение представляет собой нечто среднее между скважиной и шахтным колодцем. Это пробуренная шахта 30-40 см диаметром, глубиной 15-20 метров. Её ствол по всей длине укрепляется обсадными трубами из бетона, стали или керамики, нижнее звено которых перфорировано.

Особых мер защиты требуют шахтные сооружения:
- от попадания пыли, мусора и осадков над ними монтируют оголовки с крышками, возводят скатные навесы или даже небольшие закрытые домики;
- чтобы уберечь колодец от попадания грязной «верховодки»: талых, дождевых и сточных вод из верхних слоев почвы, устраивают гидроизоляцию его верхней части, на глубину до 2,5 метров. Вокруг оголовка делают отмостку с уклоном от шахты;
- для предотвращения намерзания льда на стенках в зимний период оголовок утепляют. С этими же целями, а также для компенсации морозного пучения, вокруг колодца в грунте выбирают пазухи, затем заполняемые сначала засыпным утеплителем и слоем гидроизоляции из мятой глины сверху.
Читайте также: Водоснабжение частного дома
Схема водоснабжения частного дома с погружным насосом
Наиболее простая схема для устройства водопровода на даче из колодца с погружным (глубинным) насосом – водоподающий агрегат с подключенным шлангом. Его спускают в колодец, включают и пользуются водой. Покидая участок, дачники извлекают оборудование, увозят с собой или прячут.
Насос называют погружным, так как он способен работать только в притопленном положении, а забор воды происходит через отверстия в его корпусе. По принципу действия такие агрегаты могут быть вибрационными, центробежными, в том числе вихревыми, и винтовыми.
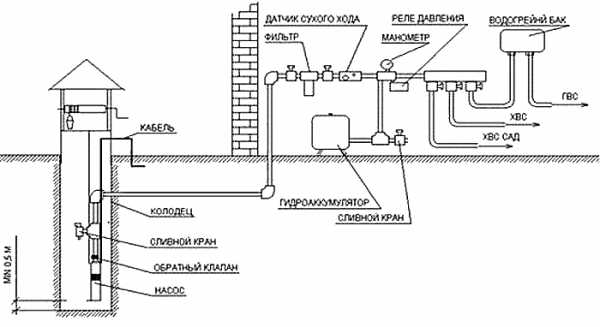
Капитальный водопровод в частном доме от колодца с погружным насосом (см. рис.1) состоит из следующих узлов:

- Глубинный насос с поплавковым датчиком, размещенный вблизи дна колодца. Датчик необходим для защиты от работы «всухую». Если из колодца ушла вода, то поплавок опускается, отключая насос.
- Гибкий шланг, идущий от насоса до магистральной трубы. Он позволяет легко извлекать агрегат для обслуживания или ремонта. Соединительный переходник располагают в приямке или колодце. В приямке также размещают вентиль обратного слива, позволяющий при необходимости полностью опорожнить систему водопровода.
- Электрический кабель питания насоса. Проводка его возможна под землей либо на столбах.
- Подземная магистраль от колодца к домашней разводке. Если колодец расположен недалеко, как магистральный трубопровод могут использовать шланг насоса. Тогда его прокладывают внутри канала из пластиковой или асбоцементной трубы.
- Узел подвода в дом.
- Внутридомовая разводка, включающая бак запаса воды или гидроаккумулятор.
Хотя такая система водоснабжения частного дома из колодца предельно проста, она требует использования промежуточного ресивера (гидроаккумулятора или накопительной емкости). Причина в том, что дискретный режим работы (когда водоразборные краны часто открывают и закрывают) для водоподающего агрегата нежелателен.
Работает система следующим образом: открывая кран, мы забираем воду из гидроаккумулятора или бака. При падении уровня воды или давления в гидроаккумуляторе ниже критического, поплавковый датчик накопительного бака или реле давления запускает погружной насос. Вода поступает до тех пор, пока не наполнит бак либо не создаст необходимое давление в гидроаккумуляторе.
Важно! При эксплуатации протяженных магистралей либо безнапорных накопителей для комфортного водопользования могут устанавливаться дополнительные насосы подкачки.
Схема водопровода из колодца с подачей воды насосной станцией
Данная система предусматривает подачу воды с помощью насосной станции, сочетающей насос, реле давления и гидроаккумулятор. Она способна снабжать водой как частный дом, так крупное фермерское хозяйство или коттеджный поселок.
Станцию располагают в небольшой утепленной постройке рядом с колодцем либо в приямке. Ведь, если насосный узел организовывать в доме, то придется мириться с шумом, сопровождающим его работу.
На окончательное место размещения водоподъемной установки влияет и расстояние от дневной поверхности до зеркала воды. Поверхностные насосы ограничены по высоте всасывания – она не может превышать 8 м. Кроме того, чем ближе агрегат к зеркалу, тем выше его производительность. Поэтому, зачастую, насосные станции заглубляют в приямки.
Схема состоит из следующих узлов и элементов (см. рис. 2):
- заборный патрубок с механическим фильтром грубой очистки и линией подачи;
- насосная станция;
- питающий станцию токоподводящий кабель;
- наружная магистраль;
- узел ввода;
- внутридомовая разводка.
Автоматический режим работы такой водоподающей система, аналогичен работе системы с погружным насосом. При открытии водоразборного кран либо срабатывания клапана сантехнического устройства, давление в системе падает, и реле давления включает насосную станцию. Когда краны закрыты, набор гидроаккумулятором установленного давления подтверждается командой реле на отключение оборудования (перевод его в режим ожидания).
Устройство водопровода в частном доме своими руками от шахтного колодца по схеме с насосной станцией сегодня наиболее популярно, так как предполагает простую установку готового к работе водоподъемного комплекта заводской сборки.
Особенности внутридомовой разводки
Для внутренней разводки используют следующие схемы раздачи воды потребителям:
- Для небольших домов или дач, где число водоразборных устройств не превышает 3-5 точек – последовательная или тройниковая подводка. Прокладывается одна линия, от которой с помощью тройников выполняется подача к водоразборным устройствам – смесителю, бачку унитаза, бойлеру, нагревателю ГВС и т.д.
- Коллекторная разводка – более сложная. Воду к каждому потребителю или их группе подводят отдельным шлейфом от общего коллектора, расположенного на вводе питающей магистрали в здание. Такая схема подойдет даже крупному хозяйству, с мощной и сложной системой полива. Отдельными потребителями в неё могут входить баня, бассейн, душевые, санузлы на улице или на разных этажах здания.

Обязательным элементом схемы внутренней разводки водоснабжения дома из колодца служит узел водоочистки. В зависимости от качества воды он составляется из одного или нескольких последовательных каскадов, использующих при необходимости отстойники, ионообменные фильтры и т.д. Если химический и бактериологический состав в норме, то можно ограничиться модулями грубой и тонкой фильтрации. Они очищают воду только от взвешенных частиц.
Важно! Проверку качества водозабора на первый год его эксплуатации выполняют ежеквартально, далее – ежегодно. В случае форс-мажоров (техногенных авариях, природных катаклизмах и пр.), способных даже теоретически повлиять на качество воды, а также при заметном изменении ее вида, вкуса и запаха, проверку выполняют немедленно, а дальше, как можно чаще, пока ситуация не стабилизируется.
Читайте также: Проектирование сетей водоснабжения и канализацииНаружная магистраль в схеме водоснабжения частного дома
Обустраивая магистральный водопровод от колодца к дому учитывают, что:
- Глубина заложения всесезонных коммуникаций выбирается ниже уровня промерзания грунта. Однако, если это затруднительно (по финансовым или техническим соображениям), то трубы утепляют, используя засыпную теплоизоляцию либо иной влагостойкий тип утеплителя. Дополнением к утеплению может служить кабельный электроподогрев. Он полностью минимизирует риск перемерзания коммуникаций даже на протяжении длительных особо холодных зимних периодов.
- В сезонном загородном доме либо на дачном участке можно заложить и неглубокую магистраль. В этом случае к зиме придется побеспокоиться о консервации системы: полностью слить воду, а при необходимости, демонтировать и спрятать насосное оборудование. Поэтому, для опорожнения уличной магистрали ее обязательно прокладывают с уклоном в сторону сливного вентиля. Его размещают у колодца или в домовом приямке. Соответственно туда же выполняют уклон магистрали.
- Прокладку кабеля питающего насосное оборудование и слаботочных сетей автоматического управления (при наличии), как правило, выполняют вместе с трубой водопровода.
- Чтобы не нарушить гидроизоляцию фундамента (особенно при наличии подвала), в схеме водоснабжения дома из колодца вход магистрали выполняют через металлическую или пластиковую гильзу. Ее тщательно герметизируют как снаружи, так и внутри (между трубой и гильзой). Зазор заполняют специальным герметиком, раствором, битумной мастикой либо чеканят пропитанной маслом паклей.
- Чтобы организовать орошение огорода, газонов, клумб, обычно достаточно вывести сквозь цоколь трубу с вентилем и рифленым патрубком для шланга. Для сложных автоматизированных систем полива необходимо создание отдельного узла. Размещаться он может дома в специальном помещении или в отдельно стоящем сооружении. Подключают магистраль полива к домовому водопроводу до системы очистки.
Читайте также: Водоснабжение и водоочистка для комфортного проживания в доме
Полезные советы в заключение
Система водоснабжения из колодца удобна и выгодна, если ее изначально грамотно спроектировать, нарисовать подробный чертеж, а затем правильно смонтировать.
- Особое внимание уделите качеству воды. Периодически выполняйте осмотр, при необходимости очистку и обеззараживание колодца. Нужные консультации применительно к местным особенностям дает городская или районная СЭС. Посещая ее, с собой можно взять не только образец воды, но и фото колодца с проблемой.
- Вместо дорогостоящего бронированного кабеля питания насоса можно использовать обычный провод, но проложить его в кожухе из трубы ПВХ или полиэтилена низкого давления. Помимо защиты, это решение позволяет заменять проводку, не выкапывая её из земли.
- Сбои в работе автоматики насосной станции могут быть вызваны падением давления в кожухе гидроаккумулятора. У емкостей до 150 литров (включительно) оно должно составлять 1,5 бар. Проверяют давление обычным автомобильным манометром, а при необходимости подкачивают ручным насосом.
Смотрите полезное видео по устройству системы водоснабжения из колодца:
www.project-home.ru
Водоснабжение частного дома из колодца: схемы

Переезжая из шумного мегаполиса в загородный дом, мечтаешь о тихом уютном уголке со всеми удобствами. Но в поселковой местности редко можно встретить централизованную систему водоснабжения.
В дачный сезон для полива грядок воду можно натаскать ведром из колодца. Но для постоянного проживания в загородном доме всей семьей требуется автономный источник воды. Сооружение собственной скважины — дорого и неудобно, а естественный водоем часто находится далеко от участка. Единственным доступным вариантом может стать колодезное водоснабжение.
Вода из колодца: водоснабжение круглый год
Постройка колодца на своем загородном участке решает сразу несколько проблем: бесперебойная подача чистой питьевой воды в дом и удобный полив насаждений. Этот способ водоснабжения считается самым популярным в нашей стране, благодаря своим преимуществам:
- не требует получения разрешений;
- используется круглый год;
- можно построить своими силами;
- недорогая эксплуатация и долгий срок службы;
- при отключении электричества воду можно добыть механическим путем;
- в воде не образуется песок;
- можно использовать любые насосы.
Если ваша семья проживает в загородном доме круглый год, колодец можно адаптировать под зимний сезон. При этом все работы без труда производятся самостоятельно.

У колодезного водоснабжения есть и недостатки, которые необходимо учесть перед началом строительства.
- Вода из колодца в естественном виде непригодна для питья. Поэтому при строительстве следует позаботиться об установке специальных фильтров, а сам колодец должен быть глубоким.
- Ежегодная чистка колодца.
- Возможное изменение уровня грунтовых вод, а также загрязнение колодезной воды осадками и сточными водами.
- Риск изменения положения грунтовых вод, в результате чего вода может пойти под фундамент дома. Чтобы избежать негативных последствий, выбирать место для постройки колодца рекомендуется со специалистом в этой области.
Если возможные проблемы вас не пугают, можно смело начинать поиск места для будущего колодца.

Поиск воды для колодца
Правильное место для колодца должно соответствовать нескольким требованиям:
- грунтовые воды должны протекать не сильно глубоко;
- колодец должен располагаться близко к дому;
- место выбирается вдали от канализаций, сараев для животных и других источников загрязнения.
Колодец запрещается размещать ближе пяти метров к строениям, чтобы вода не размывала фундамент. От хозяйственных построек и других источников засорения должно быть не менее 25 метров.

Обращаем внимание, что водоносная жила располагается на разной глубине. Чтобы выбрать удачное место для колодца, можно воспользоваться несколькими способами.
- Самый лучший — привлечение специалиста, который на основе геологических планов и схем подберет участок с близким расположением к поверхности воды.
- Если у ваших соседей уже есть колодец, можно проконсультироваться с ними.
- Народный способ: наблюдение за росой. В месте, где вода находится ближе к поверхности, количество росы больше.
- Использование линейки и золотого кольца. Подвешиваем кольцо на нитку и водим над линейкой, которая должна лежать на земле. Над каким числом кольцо начнет раскачиваться, на той глубине (в метрах) и находится водная жила.
- Подручный метод биолокации. Для этого нужны 2 проволоки или электроды, согнутые в виде буквы «Г». Удерживая их в разных руках за концы, ходим по участку, и где наши «антенки» пересекутся, там и будет залегать водная жила. Этот метод позволяет найти место, где вода будет протекать близко к поверхности или иметь высокий уровень напора. Рекомендуется найти две или три жилы. Колодец следует копать в месте их пересечения, что обеспечит постоянный высокий уровень воды.

Система водоснабжения из колодца
Когда место для будущего колодца найдено, следует подумать о системе водоснабжения. Существуют два традиционных способа колодезного водоснабжения: с использованием насосной станции или накопительного бака.
В первом варианте реле и накопительный бак (гидроаккумулятор) уже входят в состав системы. Но если насосная станция будет включаться каждый раз, когда нам понадобится вода, то в скором времени она придет в негодность. Поэтому работа системы автоматизирована и заключается в своевременном наполнении накопительного бака. Насосная станция набирает воду в накопительный бак, после чего отключается, пока уровень воды в баке не достигнет минимальной отметки.

Система с накопительным баком работает по следующему принципу: вода из колодца с помощью насоса накапливается в гидроаккумуляторе, а уже оттуда поступает в дом.
Сложные системы колодезного водоснабжения с использованием накопительного бака могут содержать множество дополнительных устройств. Мы предлагаем типичную схему с минимальным набором обязательных элементов.
- Колодец. Может быть деревянного типа, кирпичный или глубокий с отделкой бетонными кольцами. Служит непосредственным источником поступления воды.
- Донный фильтр. Его задача — защита насоса от повреждений и предотвращение поступления в колодец крупных примесей.
- Насос для подачи воды. Могут использоваться практически все типы насосов: скважинные, погружные или поверхностные. Важно обратить внимание на мощность устройства: чем больше глубина вашего колодца, тем мощнее должен быть насос.
- Накопительный бак для воды (гидроаккумулятор). Обычно накопительный бак устанавливают на верхних этажах коттеджа или чердаках. Чтобы вода в баке зимой не замерзла, его следует устанавливать в отапливаемое помещение или адаптировать под холодный сезон. В качестве материала используют нержавеющую сталь или прочный полимер.

- Реле. Используется для автоматической работы насоса. Обычно выглядит в виде небольшого прибора управления в пластиковом корпусе. Внутри реле располагаются две пружины, которые с учетом перепадов давления регулируют работу насоса. Может использоваться поплавковый выключатель.
- Тройники. Используются при последовательной разводке воды от одной точки к другой. Преимуществом такой системы служит отсутствие большого количества труб, но при эксплуатации напор воды может теряться. Альтернативным вариантом служит коллекторная система, где вода подается к каждому сантехническому прибору. Поэтому при выборе этой системы тройники не используются.
- Трубы для подачи воды. Применяются из разных материалов: медные, стальные, полимерные. Но лучшими считаются трубы из металлопластика, так как они устойчивы к коррозии, удобно монтируются и находятся в бюджетной ценовой категории.
- Фетинги, вентили, обратные клапаны.
- Бойлер для нагрева воды. Если требуется обеспечение дома горячим водоснабжением, следует позаботиться об установке дополнительного бойлера или накопительных котлов для нагрева воды.
- Сантехники.
- Канализация.

Схема водоснабжения из колодца
После того как вы определились с системой водоснабжения, следует разработать схему поступления воды в дом. Это очень важный этап, так как грамотное планирование всех узлов системы водоснабжения повлияет на качество и сложность проведения работ. При этом можно заранее составить список материалов, рассчитать бюджет и спланировать порядок работ.
При разработке схемы рекомендуется соблюдать масштаб, чтобы в дальнейшем все элементы конструкции смогли уместиться.
Примерные схемы водоснабжения.



Устройство колодца
Бурение скважины
Перед началом работ по устройству колодца рекомендуем проверить, действительно ли в выбранном месте есть вода. Для этого можно пробурить пробную скважину. Бурение осуществляется поэтапно: по очереди каждый слой глубиной 1,5 метра, чтобы не пропустить нужную нам водоносную жилу.
Бурение осуществляется до тех пор, пока не будет найден ручей с хорошей производительностью. После нахождения такого ручья нужно прекратить работы на сутки. За это время вода наполнит получившуюся скважину и можно будет определить уровень (оптимальный 1,5 метра).
Дополнительно рекомендуем провести анализ воды на возможность употребления в пищу. Чем ниже глубина колодца, тем чище будет вода.

Отделка шахты
Заранее следует позаботиться о том, каким материалом будет осуществляться отделка шахты колодца.
- Дерево. Используются сосновые или дубовые брусья толщиной около 15–20 см. Такая отделка рекомендуется для небольшого срока эксплуатации колодца, так как за несколько лет дерево начинает гнить.
- Кирпич. Кладка из кирпича или камня — неудобно и дорого, но возможна для небольших колодцев (до 4-х метров).
- Железобетонные кольца. Самый популярный и практичный способ отделки шахты. Его и рассмотрим подробнее.

Копка колодца
Когда подготовительные работы закончены, можно приступать к копке колодца.
Разровняйте участок под колодец, подумайте о месте складирования выкопанной земли.

Выкопайте яму диаметром на 30 сантиметров больше диаметра кольца, чтобы было удобно проводить внешний дренаж. Глубина ямы должна быть чуть больше высоты кольца.

В яму начинаем укладывать первое кольцо. Для этого оно подкатывается к яме и кладется набок. В нижней части делаются заострения или крепят металлические штыри, чтобы кольцо легче проходило вниз.

После того как первое кольцо полностью окажется в яме, на него кладется второе кольцо и продолжается копка шахты колодца. Чтобы землю было проще доставать из ямы, используют триногу.

Аналогичным образом устанавливаются остальные кольца до появления водяной жилы. Как только появляется первый водяной слой, копаем вглубь еще несколько метров, чтобы вода достигла уровня в 2 кольца, и засыпаем дно гравием, который послужит фильтром. На этом этапе шахта будет заполняться водой, поэтому можно использовать дренажный насос для откачки.

Установка колец
При установке колец в шахту следует обратить внимание на качество их крепления между собой. Для этого можно использовать металлические скобы, а также скреплять их проволокой. Но самым надежным вариантом будет использование колец, которые имеют место сцепления друг с другом. Другой вариант — в соседних кольцах просверливаются отверстия, в них вставляются дюбеля и на шпильки крепится металлическая пластина.
С внутренней стороны швы между кольцами шпаклюются специальной гидроизоляционной смесью (Пенетрон). После подсыхания смеси наклеиваем гидроизоляционную пленку, которая используется при строительстве бассейнов. Между швами можно проложить уплотнитель или шовный материал Пенкрит.
Наружный дренаж
Наружный дренаж предназначен для уменьшения давления грунтовых вод и обмерзания почвы на стенки установленных колец. Самый лучший вариант — укладка утеплителя с внешней стороны колец, соединенный между собой полиэтиленовой пленкой. Для крепления утеплителя используются строительный клей. Сверху утеплитель засыпается «шубой» из песка, шириной слоя около 30 сантиметров. При отсутствии утеплителя для предотвращения поступления грунтовых вод к стенкам колодца выкладывается слой глины, на поверхности сооружается бетонная или кирпичная отмостка.
Фильтр
В качестве донного фильтра может выступать обычный слой щебня. Но лучший вариант — использование геотекстиля. На дно колодца укладывается слой геотекстиля или Дорнит. Нельзя использовать материал черного цвета, похожий на Изоспан, так как он плохо пропускает воду. Края материала должны заходить на кольца. Для удержания геотекстиля на дно выкладывают решетку из осиновых досок, ложатся большие камни и засыпается слой щебня высотой около 20 сантиметров. Для лучшей фильтрации можно сделать несколько таких слоев. Выступающие края геотекстиля крепят монтажной лентой на оцинкованные саморезы к стенкам колец.

Насос
Чтобы вода из колодца поступала в накопительный бак, необходимо установить насос. Для колодезного водоснабжения используются 2 вида насосов:
- погружной,
- поверхностный.
Погружной насос полностью опускается в воду, бесшумен в работе и используется на глубине колодца до 20 метров. Поверхностный насос работает на глубине до 10 метров. Правильный выбор насоса зависит от нескольких параметров:
- глубины и ширины колодца,
- качества воды,
- сезонности эксплуатации,
- высоты водяного столба и уровня воды.

Схема подачи воды из колодца в дом
Из колодца в дом вода поступает через выводную трубу, которая проходит через кольцо. Важно загерметизировать место вывода трубы, чтобы поверхностные воды через отверстие в кольце не поступали в колодец. Выводная труба через обратный клапан соединяется с водопроводом.
Водопровод прокладывается на глубине ниже уровня замерзания почвы (можно узнать в любой строительной организации). На дно траншеи засыпается подушка из песка и гравия. Для колодезного водопровода используют трубы ПНД (полиэтиленовые) диаметров около 32 мм. Для защиты системы поступления воды от механических повреждений используют гофрированные трубы.
Обращаем внимание, что при использовании поверхностного насоса сток воды обеспечивается путем создания уклона в траншее. После установки насоса, сливного канала и электропроводки канал засыпается. Водопровод заводится в дом через фундамент.


Утепление колодца на зиму
Перед строительством колодца необходимо определиться с сезонностью его использования. Если колодезное водоснабжение будет использоваться в зимнее время, то еще при строительстве следует позаботиться об адаптации колодца под сильные морозы.
Если строительство осуществлять по предложенной нами схеме, то дополнительное утепление заключается в теплоизоляции труб, ведущих от колодца к дому. Для этого используются утеплители или наносится полиуретановый слой на наружную часть трубы. Дополнительно утепляется выводная труба путем вставки уплотнителей, а также место входа водопровода в дом.
Важно обеспечить возможность полного слива воды из системы.

Нюансы при проектировании колодца своими руками. Видео.
При строительстве колодца необходимо знать ряд нюансов, которые влияют на выбор схемы водоснабжения.
- Тип насоса зависит от уровня воды в колодцы. При этом расстояние берется от земли до поверхности воды.
- Мощность и модель насоса зависит от объема потребляемой воды.
- Насосное оборудование должно обеспечивать все точки потребления воды. Если использовать систему тройников, на обеспечение второго этажа напора воды может не хватить.
- Чем больше расстояние от дома до колодца, тем мощнее нужен насос.
- Сезонность использования колодезного водопровода влияет не только на важность адаптирования системы для зимнего периода, но и на сам ход строительства.
Реле. Используется для автоматической работы насоса. Обычно выглядит в виде небольшого прибора управления в пластиковом корпусе. Внутри реле располагаются две пружины, которые с учетом перепадов давления регулируют работу насоса. Может использоваться поплавковый выключатель.
Тройники. Используются при последовательной разводке воды от одной точки к другой. Преимуществом такой системы служит отсутствие большого количества труб, но при эксплуатации напор воды может теряться. Альтернативным вариантом служит коллекторная система, где вода подается к каждому сантехническому прибору. Поэтому при выборе этой системы тройники не используются.
Трубы для подачи воды. Применяются из разных материалов: медные, стальные, полимерные. Но лучшими считаются трубы из металлопластика, так как они устойчивы к коррозии, удобно монтируются и находятся в бюджетной ценовой категории.
Фетинги, вентили, обратные клапаны.
Бойлер для нагрева воды. Если требуется обеспечение дома горячим водоснабжением, следует позаботиться об установке дополнительного бойлера или накопительных котлов для нагрева воды.
Сантехники.
Канализация.
s�6 o�7 �� sp; Реле. Используется для автоматической работы насоса. Обычно выглядит в виде небольшого прибора управления в пластиковом корпусе. Внутри реле располагаются две пружины, которые с учетом перепадов давления регулируют работу насоса. Может использоваться поплавковый выключатель.
Тройники. Используются при последовательной разводке воды от одной точки к другой. Преимуществом такой системы служит отсутствие большого количества труб, но при эксплуатации напор воды может теряться. Альтернативным вариантом служит коллекторная система, где вода подается к каждому сантехническому прибору. Поэтому при выборе этой системы тройники не используются.
Трубы для подачи воды. Применяются из разных материалов: медные, стальные, полимерные. Но лучшими считаются трубы из металлопластика, так как они устойчивы к коррозии, удобно монтируются и находятся в бюджетной ценовой категории.
Фетинги, вентили, обратные клапаны.
Бойлер для нагрева воды. Если требуется обеспечение дома горячим водоснабжением, следует позаботиться об установке дополнительного бойлера или накопительных котлов для нагрева воды.
Сантехники.
Канализация.
bigland.ru
Водоснабжение загородного дома и дачи из колодца: инструктаж + схемы
Все мы настолько ценим комфорт, что даже обустраивая загородный дом, стараемся окружить себя удобствами. Водоснабжение занимает одну из ключевых ролей при создании комфортных условий к проживанию. Если для владельцев домов, в которых проведено централизованное водоснабжение, заботы по обустройству системы практически решены, то для хозяев, которые планируют провести автономное водоснабжение у себя на участках, все хлопоты ложатся на их плечи. Водоснабжение загородного дома из колодца – один из самых простых и доступных способов обустройства автономной системы подачи воды.
Планируя водоснабжение дачи из колодца, следует учитывать, что для организации системы подачи воды можно использовать только правильно обустроенный источник. Какой вид будет иметь это гидротехническое сооружение, зависит от хозяина. Но его стены должны быть надежно защищены от грунтовых обвалов, а поэтому выполнены из каменной кладки, бетонных колец или деревянного сруба.
О том, как легче всего выкопать колодец, подробнее можно узнать из магазина: https://diz-cafe.com/voda/kak-vykopat-kolodec.html

Самый простой вариант обустройства колодца – с использованием бетонных колец, которые препятствуют не только обрушению почвы, но и стеканию поверхностных вод
Колодезное водоснабжение подразумевает добывание воды с задействованием насосного оборудования и последующее распределение ее по участку и дому. В сравнении с другими вариантами обустройства системы подачи воды, колодезное водоснабжение имеет ряд неоспоримых преимуществ:
- Простота монтажа. Хозяин, владеющий хотя бы базовыми знаниями и навыками строительства, выкопать и обустроить источник сможет самостоятельно. При этом ему не нужно получать официальное разрешение на рытье колодца.
- Минимум затрат. На возведение колодца, в сравнении с той же скважиной, не требуется значительных материальных затрат: достаточно приобрести водяной насос и трубопровод. Обеспечивать водой вырытый источник будет не один десяток лет, причем совершенно бесплатно.
- Свободный доступ к воде. В случае отключения электричества достать воду из колодца всегда можно, вооружившись веревкой и ведром.
Но главным преимуществом автономного водоснабжения дачи из колодца является возможность обустроить его своими руками. Ведь в принципе идея установки такой системы водоподачи не нова и неоднократно опробована на практике. Но проект с разработкой схемы электроснабжения из колодца, а также подбор и монтаж насосного оборудования лучше все же поручить профессионалам. Это позволит предупредить возникновение проблем в процессе эксплуатации системы, возникающих вследствие ошибок, допущенных еще на этапе проектирования.
Однако стоит отметить, что из-за близкого залегания к поверхности земли колодезная вода довольно часто содержит большое количество примесей. Такую воду можно использовать лишь для полива огорода и нужд технического характера.

Очистить воду с большим количеством примесей для употребления ее в пищу проще всего, установив систему фильтрации
Планируя использовать воду для питья, нужно дополнительно предусмотреть установку системы фильтрации. Помимо этого, сам колодец необходимо очищать не менее, чем одни раз в год.
Как провести дезинфекцию воды в колодце, читайте в материале: https://diz-cafe.com/voda/dezinfekciya-vody-v-kolodce.html
Организовать водоснабжение частного дома из колодца невозможно без насоса, который откачивает воду из источника и по присоединенному к нему трубопроводу подает ее в дом. Поэтому при выборе модели следует учитывать мощность агрегата, которой должно быть достаточно, чтоб поддерживать давление воды в районе 1,5 атмосфер на протяжении всей системы труб, проложенной от колодца к дому. Обычные погружные насосы способны откачивать воду с глубины от 9 до 40 метров. Если колодец размещен на значительном удалении от дома, желательно установить более мощный самовсасывающий центробежный насос, который может откачивать воду с глубины до 45 метров.
Выбирая насос, нужно отталкиваться от того, что производительность агрегата должна превышать отметку максимального расхода воды в период наибольшего ее потребления. В среднем «запас» производительности должен быть около 30 %. К примеру: для загородного коттеджа, в котором живет семья из 4 человек, достаточно установить насос производительностью 3-4 куб.м/час. Его будет достаточно не только для обеспечения работы домашней техники, но и для полива огорода приусадебного участка.

Если глубина колодца, от которого предполагается обустраивать автономное водоснабжение, не превышает 10 метров, то лучше всего установить небольшую насосную станцию, оборудованную системой автоматики и гидроаккумулятором
Насосная система хороша тем, что позволяет увеличить ресурс работы самого насоса. Он работает на полную мощность, когда откачивает воду из колодца в гидроаккумулятор, а затем лишь выдавливает необходимое количество жидкости в систему подачи воды, ведущую к дому.
Для обустройства водопровода на дачном участке можно использовать трубы из стали, меди или металлопластика. Последний вариант является более предпочтительным, поскольку полимерный материал довольно легко гнется, что значительно упрощает его монтаж при прокладке трассы. Он не подвержен коррозии.
Технология устройства колодезного водоснабжения включает несколько этапов:
- Разработка или выбор готовой схемы электроснабжения;
- Прокладка траншей для установки кессонов и укладки трубопровода;
- Установка насосного оборудования;
- Монтаж системы водоочистки;
- Прокладывание трубопровода от источника к дому;
- Монтаж и подключение оборудования в доме.
Также будет полезен материал о том, как провести чистку и ремонт колодца: https://diz-cafe.com/voda/chistka-i-remont-kolodca-kak-provesti-profilaktiku-svoimi-rukami.html
Перед установкой насосного оборудования следует позаботиться о разводке системы подачи воды внутри дома.

На готовой схеме должны быть наглядно показаны: источник забора воды, водяной насос с блоком управления, водонапорный бак и трубопровод
Для обустройства автономного водоснабжения от колодца к дому выкапывают траншею, глубина которой должна быть ниже уровня промерзания грунта (в среднем не менее 30 см). Чтобы предупредить коррозийные изменения поверхности металлические трубы желательно покрыть специальным защитным составом.
На дно траншеи укладывают трубу, конец которой выводят через отверстие в колодезном кольце и опускают в воду, не доводя 35-40 см до дна колодца. Трубу необходимо располагать под уклоном в 0,15 м через каждый метр длины изделия. Конец трубы оборудуют сетчатым фильтром, который защищает всасывающее отверстие от попадания примесей, обеспечивая тем самым бесперебойную работу самого насоса.
Подробнее о подборе водяного фильтра: https://diz-cafe.com/voda/filtr-ochistki-vody-dlya-dachi.html
Гидроаккумулятор обустраивают на высоте не менее 1,5 метра от уровня пола, чаще всего – на чердаке или крыше. Благодаря такому размещению в случае отключения электричества будет обеспечен напор воды, при котором она самотеком продолжит поступать в кран.

Закрытое и сухое помещение – оптимальные условия для размещения насосного оборудования, создание которых позволяет продлить срок службы системы водоподачи
Само насосное оборудование лучше размещать в закрытом помещении, где температура воздуха даже в холодное время года не понижается ниже +2°С. Оптимальный вариант – в подсобке дома.
В случае неполадок в системе колодца для предотвращения слива воды из магистрали в дом необходимо предусмотреть обратный клапан, который устанавливают перед входом в насос. Для автоматического отключения насоса желательно установить электроконтактный манометр.
После монтажа всех основных и дополнительных элементов системы, проверяют внутреннюю разводку к точкам потребления, и лишь после этого подключают насосную станцию к щитку управления.
diz-cafe.com
описание процесса, выбор насосного оборудования, возможные проблемы, видео
Для любого загородного дома качественно налаженная система водоснабжения является просто необходимостью, ведь её отсутствие приносит массу неудобств современному человеку. Как показывает практика в условиях отсутствия централизованной подачи воды, наиболее оптимальным вариантом считается использование колодца в качестве источника столь важного для жизнеобеспечения человечества ресурса. Тем более, что во многих владениях он уже присутствует, что существенно уменьшает затраты на организацию автоматического водоснабжения в сравнении с аналоговым вариантом бурения скважины. Именно поэтому возникает потребность детального и профессионального рассмотрения способов организации подачи воды из колодца непосредственно в дом.Организация водоснабжения дома при помощи колодца
На выбор схемы водоснабжения частного дома, которая непосредственно связана использованием различных насосных приборов, влияет ряд факторов, которые непременно следует учесть, а именно:
- Уровень воды в колодце. Прежде всего, необходимо рассчитать расстояние от земли до уровня воды в колодце. В случае если данный показатель составляет не больше 7−8 метров, целесообразней использование поверхностного насоса или насосной станции, в противном случае возможно применение лишь погружного насоса;
- Необходимый суточный объём потребляемой воды. Данный показатель влияет на выбор модели насосного оборудования необходимой мощности;
- Количество точек подачи и способ их подключения. В случае если количество мест забора воды не будет соответствовать параметрам подключённого насосного оборудования, напор в системе будет чрезвычайно мал, что приведёт к возможному отсутствию водоснабжения второго этажа или к трудностям одновременного пользования, к примеру, ванной и кухонной мойкой;
- Метраж расстояния по горизонтали от колодца до дома. Чем больше данный показатель, тем мощнее понадобится насос, дабы обеспечить систему надлежащим напором воды. При этом считается, что 4 м горизонтальной поверхности приравнивается к 1 м вертикальной. Полученное расстояние суммируется со значением показателя описанного в первом пункте с неким запасом. Таким образом, рассчитывается общий метраж, влияющий на технические параметры насосного оборудования.
- Сезонность использования воды влияет на способ расположения труб, так как если дача используется только в тёплое время года их вполне можно провести более лёгким наружным способом. Если же вода необходима зимой, то обязательно вырывается глубокая траншея, в которую укладываются утеплённые трубы. Но, следует отметить, что второй вариант всё же более приветствуется, так как подобные работы проводятся не часто и если принято решение проводить систему водоснабжения, то делать это нужно на совесть с возможной её эксплуатацией в любые погодные условия.
Учитывая все вышеперечисленные факторы возможны три варианта организации подобного рода системы:
- с использованием поверхностного насоса;
- с использованием насосной станции;
- с использованием колодезного погружного насоса.
Какой-бы из вышеописанных возможных способов не был бы выбран, в любом случае понадобится установка гидроаккумулятора, который служит некой ёмкостью для набора определённого количества воды, предохраняя, таким образом, насос от непрерывной работы и перегрева. Кроме этого потребуется сеть труб со всеми сопутствующими мелкими деталями, дополнительные фильтры очистки воды, обратный клапан для воды, вентили и прочие необходимые комплектующие.
Выбор насосного оборудования и гидроаккумулятора
Как уже говорилось ранее, в зависимости от потенциальных эксплуатационных потребностей системы водоснабжения выбирается наиболее подходящий вид насосного оборудования. Первым и наиболее бюджетным вариантом считается поверхностный насос, который имеет определённые ограничения своего использования. Так, в случае наличия расстояния от земли до уровня воды не более 7 м его применение вполне целесообразно. Учитывая значительную шумность оборудования его установку лучше осуществлять вне дома в специальном подвальном помещении. В зависимости от количества потенциально потребляемой воды выбирается модель нужной мощности. В среднем на одну семью из 3−4 человек употребляется 3 м3/час плюс возможность возрастания расхода в летнее время года на 30%.Давление в системе должно соответствовать максимальному расстоянию от воды до верхней точки подачи воды (10 м по вертикали примерно равно 1 атм.), то есть при расстоянии 35 метров, давление будет составлять около 3,5 атм. Для налаживания системы водоснабжения при помощи поверхностного насоса потребуется следующее оборудование:
- штуцер, предназначенный для соединения трубы (шланги) и поверхностного насоса;
- труба (шланга), один край которой подсоединяется к насосу, а другой опускается в воду;
- обратный клапан, устанавливающийся на край шланга, опущенного в воду для предохранения от возврата воды из системы в колодец;
- сетчатый фильтр, соединяющийся с обратным клапаном;
- пятивыводной адаптер, реле давления и манометр, подсоединяющийся к насосу;
- гибкая подводка для соединения гидроаккумулятора и насоса.
Насосная станция представляет собой уже полностью укомплектованную систему, которая схожа с предыдущим вариантом сборки при помощи поверхностного насоса с одним единственным, но очень важным отличием: наличие стандартного встроенного гидроаккумулятора к сожалению не очень большого объёма (до 50 л). Именно поэтому применение уже готовой насосной станции приемлемо для семьи из 1−2 человек. В другом случае потребуется гидроаккумулятор большего объёма (примерно от 100 до 500 л), что возможно лишь при индивидуальной сборке, особенности которой описаны ранее. На сегодняшний день можно подобрать модель поверхностного насоса с подачей воды от 4 до 8 м3/час и с максимальным уровнем напора до 55 м.
В случае если расстояние от земли до уровня воды в колодце превышает 8 м, используется лишь погружной колодезный насос, имеющий большую стоимость в сравнении с предыдущим вариантом. В зависимости от модели глубинного насоса и финансовых возможностей различают:
- обычные и со встроенными поплавками, предназначенными для автоматического выключения оборудование в случае недопустимого понижения уровня воды в колодце. При использовании обычных моделей придётся следить за этим лично, так как работа насоса «вхолостую», может привести к его неисправности;
- вибрационные и центробежные. Центробежные погружные насосы обладают более высокими техническими характеристиками и отсутствием неприятного шума, что и отличает их от вибрационных моделей. Именно поэтому их применение в организации системы водоснабжения из колодца более приветствуется специалистами.
Расчёт необходимой мощности глубинного насоса и объёма подходящего гидроаккумулятора осуществляется стандартным методом, используемым для поверхностного оборудования. Данный вид насоса, как правило, имеет максимальную глубину погружения около 20 м. Для подвода воды в дом потребуется также обратный клапан, донный фильтр, гибкий шланг, полипропиленовые трубы диаметром 32 мм и соответствующие им пресс-фитинги для металлопластиковых труб, электрический кабель, утеплители, тройники и прочие мелкие комплектующие.
В качестве дополнительного оборудования, которое может стать определённой гарантией качественной работы системы являются ресивер и байпас. Первый защищает от возможных резких перепадов давления, а второй пригодится в случае отключения электричества или неожиданного выхода системы из строя.
Особенности проектирования схемы системы водоснабжения
Прежде чем приступить к непосредственному проведению работ, необходимо составить чёткую и понятную схему системы водоснабжения, которая включает не только расположение и подсоединения насосного оборудования, но и все точки расхода воды с соответствующим подводом труб, дополнительных фильтров очистки воды и подключения бойлерной установки.Существует два способа развязки труб, которая напрямую влияет на давление в системе водоснабжения, а именно:
- Последовательная, предполагающая использование основного трубопровода и тройников, подающим воду в несколько отдельных точек. При такой организации пользование одновременно несколькими из них становится проблематичным из-за низкого давления в сети;
- Коллекторная, подразумевающая подвод труб ко всем точкам отдельно, что способствует одинаковому уровню давления в каждой из них. Конечно, данный метод повлечёт дополнительный расходы на приобретения труб, но его эффективность того стоит.
Возможные проблемы при монтаже системы водоснабжения из колодца
Существуют важные моменты, которые обязательно нужно учесть при налаживании системы водоснабжения, дабы обезопасить себя от последующих возможных проблем:
- Утепление. В случае если пользование водопроводом предусмотрено в зимнее время года, необходимо тщательно утеплить как сам колодец, так и трубы системы. Во-первых, траншеи, предназначенные для отвода труб, должны быть выкопаны на 20 см ниже промерзания почвы. Заборная труба, входящая в бетонное основание колодца на таком же уровне также должна быть тщательно изолирована. Во-вторых, наружная часть колодца также подлежит утеплению путём изготовления плотной тепло-изолируемой крышки применяемой при минусовой температуре.
- Нехватка давления. В случае если давления не хватает можно использовать вместе с дренажным погружным насосом дополнительную насосную станцию со всеми её комплектующими. Но, следует отметить, что подобные случаи являются редкостью.
- Приток подземных вод. Существует вероятность, что неправильный расчёт гидрообмена приведёт к нехватке суточной потребности воды и соответственно поломке насосного оборудования, который работал «в сухую». Дело в том, что у каждого колодца свой объём и период пополнения запасов воды, поэтому чтобы подобных казусов не произошло необходимо выкачать определённое количество воды, и посмотреть за какое время её уровень возобновится.
Монтажные работы по устройству системы водоснабжения из колодца — это довольно сложный и трудоёмкий процесс, который не под силу человеку с отсутствием определённых знаний и умений. Именно поэтому доверить все расчёты, составления схемы и непосредственное исполнение поставленных задач следует настоящим профессионалам, подбор которых также является важным и довольно сложным мероприятием.
Видео системы водоснабжения дома из колодца
septik.guru
Основные схемы водоснабжения загородного дома из колодца
Загрузка…
Колодцы – достаточно популярные сооружения для обеспечения водой частных домов. Если сравнивать затраты на колодезное водоснабжение загородного дома с сооружением скважины, то колодец будет выгоднее в финансовом плане. Да и эксплуатировать колодец значительно проще, чем скважину. Неудивительно, что многие люди делают выбор в пользу водоснабжения дома из колодца.
Если вас заинтересовало такая система водообеспечения загородного дома, то вам, прежде чем приступать к воплощению идеи, нужно обязательно ознакомиться с нюансами.
Плюсы и минусы колодезного водоснабжения частного дома
К плюсам колодезного варианта следует отнести следующие моменты:
- Меньшие затраты на сооружение системы в сравнении со скважиной.
- Даже если произойдет отключение электроэнергии дом не останется без воды. Ее можно будет набирать в колодце просто ведром.
- Для сооружения колодца не нужно получать специального разрешения.
Система водоснабжения частного дома из колодца не лишена недостатков:
Как правило, колодец позволяет получать воду только из верхнего горизонта водоносного слоя. Она не отличается высоким качеством, что неизбежно скажется на сроке службы оборудования. Кроме того, без специальной очистки ее можно использовать только для технических нужд, а вот для приготовления пищи и питья она не подходит.- Для обеспечения питьевой водой придется копать глубокий колодец.
- Колодцы нужно регулярно чистить. Чистку рекомендуется осуществлять не реже двух раз в год.
- Для повышения качества воды в систему водоснабжения придется встроить фильтровальную станцию.
Не следует забывать о том, что строительство колодца на участке может привести к изменению характера залегания грунтовых вод. Это может создать определенную угрозу фундаменту дома. Во избежание такой ситуации нужно перед началом строительных работ проконсультироваться со специалистами.
Как сделать хороший колодец?
Сперва следует правильно определить место будущего колодца. При этом следует учитывать следующие требования:
- Колодец нужно строить там, где вода ближе всего подходит к поверхности.
- Он должен располагаться рядом с домом.
- Рядом с колодцем не должно быть выгребных ям, сточных канав и пр.
Если такое место на участки имеется, то можно приступать непосредственно к сооружению колодца. Здесь следует учесть то, что при его строительстве появится много лишнего грунта. Желательно сразу позаботиться о его вывозе с участка. Впрочем, этот грунт можно использовать для изменения ландшафта земельного участка.
Также рекомендуем прочитать:
Для укрепления стенок колодцев сегодня принято использовать бетонные кольца. Они стоят недорого и позволяют быстро выполнять строительные работы. При их выборе нужно учитывать следующие важные моменты:
- Кольца должны быть новыми.
- Нельзя покупать самые дешевые бетонные кольца на рынке. У них малый ресурс прочности. К тому же сам бетон может иметь загрязнения, которые затем попадут в воду.
- Не стоит приобретать кольца с видимыми дефектами поверхности.
- Когда кольца привезут на участок, прежде чем подписывать документы измерьте размеры бетонных конструкций. Они должны соответствовать заявленным параметрам.
При сооружении колодца сначала выкапывается шахта, в которую затем опускаются кольца. Точность их установки проверяется отвесом.
После первого наполнения колодца водой замеряется его дебет. Речь идет о количестве воды, которую дает сооружение за короткий период времени. Дебет проверяется очень просто: воду откачивают, а затем замеряют объем воды, который собирается в колодце за короткий промежуток времени.
Дебет, как и показатели глубины колодца в дальнейшем понадобятся при покупке насосного оборудования.
Схемы водоснабжения из колодца
Сегодня строители в основном пользуются двумя схемами водоснабжения дачных домов: с применением накопительного бага и с использованием насосной станции.
Схема с накопительным баком
Она предусматривает использование специальной емкости, в которую из колодца закачивается вода. Оттуда жидкость поступает в систему водопровода загородного дома.
Для обеспечения нормального давления воды в трубах, бак приходится устанавливать на чердаке. Если последний не отапливается, то придется дополнительно потратиться на утепление накопительной емкости. В противном случае зимой можно остаться без воды.
Кроме покупки бака, придется приобрести насос для подачи воды из колодца. Он может быть погружным или поверхностным. Хотя сами строители рекомендуют пользоваться погружными моделями.
Для водоснабжения из колодца можно использовать следующие типы погружных насосов:
- Вибрационные. Это самые простые устройства с минимальной ценой. Несмотря на все многообразие этих устройств на полках магазинов, все они имеют одинаковую конструкцию. Значит, и параметры у них одинаковые. К сожалению, несмотря на простоту конструкции, эти насосы долго не живут. Дело в том, что они не любят воды с мелкими загрязнениями. От них клапана устройства быстро выходят из строя. Впрочем, стоят такие насосы настолько мало, что их регулярная замена не сильно ударит по карману. Это вполне оправдывает их широкое распространение.
- Винтовые. Это достаточно редкие гости на полках магазинов. В основе таких насосов лежит «архимедов винт» который своим вращением обеспечивает подачу воды. Такие насосы способны обеспечивать стабильный напор при низком уровне шума и вибрации. Они не боятся грязной воды. Однако, при этом их производительность невысока. Такие насосы недолговечны и требуют регулярных профилактических работ.
- Центробежные. Это самые популярные насосы. У них прекрасные эксплуатационные показатели. Они могут подавать воду с большой глубины без потери производительности. Они мало шумят и почти не вибрируют.
- Вихревые. Такие насосы по своим характеристикам близки к центробежным, но при этом стоят несколько дешевле. Широкое распространение они не получили потому, что очень плохо переносят твердые взвеси в воде. Как известно, в колодце вода не идеально чистая, поэтому вихревые насосы в нем долго не работают.
Насос можно включать вручную либо приобрести специальное оборудование для автоматизации его запуска.
Схема водоснабжения дачного дома с накопительным баком привлекательна тем, что в доме постоянно будет большой запас воды, которой можно пользоваться, даже если начнутся перебои с энергией. Кроме того, такая система стоит дешевле всего.
Главный недостаток этой схемы – невысокое давление в трубах и отсутствие возможностей его повышения.
Схема с использованием насосной станции
Типичная насосная станция состоит из гидроаккумулятора, реле автоматического типа и насоса. Конечно, можно обеспечить подачу воды в трубы сразу от насоса, но в это невыгодно в экономическом плане, ведь насос будет запускаться каждый раз при открытии крана в доме. Эти приведет к перерасходу энергии и неизбежно приведет к быстрому выходу оборудования из строя. Избежать этого позволяет гидроаккумулятор. Благодаря ему насос запускается только тогда, когда уровень жидкости в нем опускается до минимального уровня. При заполнении емкости реле автоматически выключает насос.
Такое оборудование можно собраться самостоятельно либо заказать готовый вариант в магазине. Цены на насосные станции вполне демократичны.
Насосную станцию лучше всего устанавливать вдалеке от дома либо звукоизолировать помещение дома, в котором она будет стоять. Несмотря на небольшие размеры станция довольно сильно шумит.
При выборе насосной станции нужно учитывать глубину колодца, его дебет, производительность насоса и объемы гидроаккумулятора. Также нужно решить, каким будет управление станции: ручным, автоматическим и дистанционным. Выбор того или иного типа управления сказывается на конечной стоимости станции.
Для водоснабжения загородного дома в котором постоянно кто-то живет, рекомендуется выбирать модели с автоматическим запуском. Для дачи с сезонным проживанием хватит недорогой станции с ручным управлением.
Обустройство внутреннего и наружного водопровода
Если вы бором схемы водоснабжения вы уже определились, то самое время приступить к монтажу водопроводной системы.
Наружный водопровод нужно укладывать в траншею на глубину ниже точки промерзания грунта. У траншеи должен быть уклон не менее 3 см на 1 метр трубы.
Трубы, которые будут проходить выше уровня почвы нужно обязательно утеплить.
Иногда по техническим причинам нельзя положить наружный водопровод ниже горизонта промерзания. В этом случае придется использовать греющий кабель.
Внутренний водопровод лучше всего собрать из пластиковых труб. Их проще монтировать. К тому же на их стенках не скапливаются известковые отложения.
Для сборки внутреннего водопровода из пластиковых труб лучше всего использовать специальный паяльник. Справиться с этой работой может любой человек.
Финишная регулировка
По завершении всех работ систему водоснабжения нужно обязательно опробовать и в случае необходимости внести необходимые изменения в ее работу. Например, вы можете заметить, что насос слишком часто включается, даже когда никто в доме не пользуется водопроводом. Значит, где-то есть утечка. Ее нужно выявить и устранить.
После финальной отладки водоснабжение частного дома не будет требовать внимания, за исключением небольших технических осмотров и регулярной чистки колодца.
Внимание, только СЕГОДНЯ!
Загрузка…landshaftnik.com

Наружный дренаж
Как правило, колодец позволяет получать воду только из верхнего горизонта водоносного слоя. Она не отличается высоким качеством, что неизбежно скажется на сроке службы оборудования. Кроме того, без специальной очистки ее можно использовать только для технических нужд, а вот для приготовления пищи и питья она не подходит.