Станки токарные по дереву
Токарный станок по дереву: основные разновидности и особенности их эксплуатации
Все фото из статьи
В этой статье мы расскажем о том, что собой представляет токарный станок по дереву с копиром и его менее сложные аналоги, как эти устройства используются и что можно изготовить с их применением. Кроме того, мы расскажем о конструкционных особенностях различных модификаций и о том, как эти особенности влияют на эксплуатационный процесс.
Тема статьи представляет немалый интерес, даже несмотря на то, что токарные станки по дереву для дома может приобрести не каждый желающий. Но, если вы решили связать свой досуг с профессиональной обработкой древесины, без этого оборудования вам, скорее всего, не обойтись.

Обработка дерева в школьной мастерской

Самодельный деревообрабатывающий станок
Несмотря на то, что цена деревообрабатывающих станков высока, приобретая даже самую простую модификацию, вы получаете возможность изготавливать своими руками округлые и резные детали, которые практически невозможно или затруднительно сделать вручную.
Итак, что собой представляет самое популярное оборудование для работы с древесиной и как его использовать по назначению?
Основные разновидности

На фото базовый набор инструментов, необходимый для работы с деревом
Деревообрабатывающие токарные станки – это обширная категория оборудования, сфера применения которой распространяется на крупные деревообрабатывающие и мебельные предприятия, индивидуальную хозяйственную деятельность образовательный процесс в технических вузах и школах.
Основным назначением данного оборудования является радиальная обработка пиломатериалов.
Токарно-фрезерный станок по дереву, в зависимости от модификации, пригоден для следующих технологических операций:
- обдирка и обрезка заготовок;
- точение цилиндрических деталей из заготовок с прямоугольным сечением;
- финишная обработка изделий, включая шлифовку и полировку дерева;
- сверление отверстий и их внутренняя шлифовка;
- нанесение резьбы или кольцевых насечек;
- изготовление фасонных поверхностей и их последующая обработка.
Разумеется, перечень возможностей оборудования может быть на порядок шире, так как большинство станков являются универсальными.
Помимо универсального оборудования на рынке представлены следующие специализированные разновидности:
- Токарно-винтовая модификация — предназначена для радиальной обработки заготовок цилиндрической и конусообразной конфигурации. В ходе такой обработки деревянную заготовку можно ошлифовать, нанести на нее кольцевые насечки и резьбу. Расположив в зажимном кулачке насадку — патрон в торцевой части заготовки можно делать отверстия.
- Токарно-фрезерная модификация используется преимущественно для изготовления пазов и выемок сложной конфигурации.
- Модификации, оснащенные устройством числового программного управления (ЧПУ), применяются для выполнения сложных технологических операций. Функционирование таких станков может выполняться в автоматическом режиме с минимальным участием человека.
- Настольный аппарат представляет собой компактное устройство с ограниченным функционалом и малой производительностью. Такие устройства применяются для оснащения домашних мастерских. Оборудование такого типа может быть закреплено на столе или верстаке посредством встроенной струбцины.
Покупая бытовой токарный станок по дереву нужно выбирать, исходя из следующих характеристик:
- максимальная длина и радиус обрабатываемых заготовок;
- максимальная и минимальная скорость вращения патрона;
- диапазон скоростей вращения шпинделя;
- параметры энергопотребления;
- наличие гарантийных обязательств завода производителя или продавца.
Конструктивные особенности

Схематичное изображение станка с установленной заготовкой
Перед тем как узнать, какова инструкция эксплуатации оборудования, рассмотрим особенности его устройства.
Основными частями токарного станка являются: передняя бабка, оснащенная электродвигателем, станина, задняя бабка, подручник. Комплектация оборудования может незначительно различаться в зависимости от модификации.

Наиболее распространённая модификация СТД-120М
На этом рисунке изображён стандартный повсеместно распространённый школьный станок СТД-120М, который многим хорошо известен по урокам труда.
Комплектация модели СТД-120М включает следующие элементы:
- металлическая основа в виде массивной плиты;
- трёхфазный двигатель переменного тока;
- станина;
- защитный кожух;
- кнопка включения и выключения;
- передняя бабка;
- вращающийся шпиндель с возможностью установки патроны;
- подручник для работы стамеской;
- задняя бабка.
Рассмотрим подробнее конструктивные особенности каждого из перечисленных элементов.

Передняя бабка в разрезе
На этом рисунке изображена конструкция шпинделя, расположенного в передней бабке. Шпиндель представляет собой вал, на который посредством ременной передачи передается вращение от двигателя.
Конструкция передней бабки состоит из следующих элементов:
| Номер на схеме | Элемент/деталь |
| 1 | корпус |
| 2 | шкив ремня, передающего вращение |
| 3 | стопорный винт с шайбой |
| 4,7 | фасонная крышка |
| 5 | стопорное кольцо |
| 6 | шпиндель |
| 8 | фиксирующая гайка |
Крепежные элементы для установки на шпиндель
Как уже было сказано, конец шпинделя предназначен для удержания заготовки.
Для этого там предусмотрена специальная резьба, на которую накручивается рабочий инструмент:
- трезубец (рисунок — а),
- планшайба (рисунок — б),
- патрон (рисунок — в).
Рассмотрим особенности применения рабочего инструмента подробнее:
- Заготовки с длиной не более 150 мм с малым диаметром крепятся в патроне. Для этого конец заготовки незначительно заостряется после чего зажимается в зажиме верстака и вбивается киянкой в патрон.
- Заготовки с длиной более 150 мм с малым диаметром целесообразно крепить в трезубце.
В центре заготовки высверливается углубление на 1 см в глубину с диаметром 5 мм. Через отверстие по торцу заготовки ножовкой делается неглубокий пропил.
С другого торца по центру заготовки также сверлится неглубокое отверстие.
Затем вся конструкция надёжно фиксируется в станке.
- Заготовки с большим диаметром и малой длиной крепятся в планшайбе. Для большей надежности заготовка прикручивается шурупами.
i-perf.ru
Токарные деревообрабатывающие станки | Механическая обработка древесины
Токарные станки по дереву (табл. 12) служат для обработки поверхностей заготовок путем точения и придания им формы тел вращения. Точение (обточка) есть процесс обработки (снятия стружки) на токарном станке при вращательном движении заготовки и поступательном движении резца. Подача резца может быть ручной (по подручнику) и механической (при помощи суппорта, перемещаемого по винту вручную или автоматически).
Токарные станки по дереву находят широкое применение в модельных цехах при изготовлении модельных комплектов.
В зависимости от того, какую форму должно получить изделие, изготавливаемое из заготовки, последняя может быть подвергнута как наружной обточке, так и внутренней.
Наиболее распространенными в модельном производстве являются приводные токарные станки центровые и лобовые.
На рис. 76, а приведен станок марки ТВ-200М для выполнения токарных работ по дереву с ручной подачей резца по подручнику.
Этот станок предназначен для обработки длинных и коротких изделий небольших диаметров, но на нем можно обрабатывать и короткие изделия большого диаметра (позволяет выемка в станине).
На левой стороне станины прочно закреплена неподвижная передняя бабка с вращающимся в подшипниках шпинделем, имеющем коническое отверстие, в которое вставляется стальная гребенка или центр. На конце наружной поверхности шпинделя сделана резьба для навертывания на него патрона или планшайбы.
Рис. 76. Токарные станки по дереву:
а — приводной центровой с подручником, б — центровой с подручником и суппортом; 1 — передняя бабка, 2 — шпиндель, 3 — планшайба, 4 — подручник, 5 — пиноль, 6 — маховичок, 7 — задняя бабка, 8 — выемка в станине, 9 — передняя тумба, 10 — суппорт, 11 — фартук суппорта, 12 — маховичок для ручного перемещения суппортa вдоль станины, 13 — приемная воронка для удаления стружки, 14 — стойка
Справа на станине помещена задняя бабка, которая может передвигаться вдоль станины и закрепляться в любом месте. Она предназначена при необходимости поддерживать вращающееся изделие с другого конца. В задней бабке имеется пиноль с зажимным центром. Центры передней и задней бабок устанавливаются на одной прямой (оси, параллельно верхней плоскости направляющих станины станка). Расстояние от плоскости направляющих станины до оси (линии центров) называют высотой центров.
Между передней и задней бабками установлен подручник для упора и установки режущего инструмента (резца) при точении заготовки вручную.
Подручник перемещается по направляющим станины и может быть закреплен на нужной высоте и под требуемым углом.
Привод станка осуществляется ременной передачей через четырехступенчатые шкивы от электродвигателя, установленного в передней тумбе. Для быстрой остановки шпинделя служит ручной тормоз. Находит применение и станок модели ТП-40.
На рис. 76, 6 показан центровой токарный станок ТВ-300 с механической подачей резца. Этот станок отличается от рассмотренного выше тем, что на нем можно вести обработку не только ручным способом, с подручником, но и механическим, при помощи суппорта, который прочно удерживает резец в правильном положении и сообщает ему подачу в продольном и поперечном направлениях, а также под углом.
Обработка на этом станке может производиться в центрах, на планшайбе или в патроне при помощи подручника (с ручной подачей резца) или с использованием механической подачи суппорта.
Станина станка опирается на две тумбы и имеет впереди выемку, позволяющую обрабатывать короткие изделия диаметром до 1000 мм и шириной (длиной) до 300 мм. В левой тумбе станка размещен редуктор с электродвигателем, обеспечивающим получение четырех ступеней частоты вращения. В правой тумбе расположена электроаппаратура.
Шпиндель оборудован тормозным устройством, обеспечивающим быструю остановку его при отключении электродвигателя. Фартук суппорта обеспечивает реверсирование (обратный ход) рабочей подачи суппорта, а также ручное перемещение суппорта при помощи маховичка. Суппорт станка позволяет, помимо обычных токарных работ, производить фасонную обработку изделий при помощи копировальной линейки, устанавливаемой сзади станка.
Для обработки заготовок диаметром от 1000 до 2000 мм на левый конец шпинделя передней бабки навертывают планшайбу с прикрепленной к ней заготовкой. Оборудовав станок лобовым устройством — стойкой, которая устанавливается около передней бабки станка, его превращают в лобовой. Управление станком кнопочное. Подобный этому станку станок ТВ-63, техническая характеристика которого дана в табл. 12.
В модельных цехах для изготовления моделей диаметром до 5000 мм применяют специальный лобовой станок (рис. 77), отличающийся от центровых тем, что он состоит из трех отдельных частей: передней бабки, задней и суппорта, каждую из которых устанавливают и закрепляют независимо от других на чугунных фундаментных плитах.
Крупные заготовки диаметром до 3000 мм и длиной до 4000 мм также можно обрабатывать на лобовом токарном станке TЛ-30, габаритные размеры которого 7000x3600x1800 мм.
Рис. 77. Лобовой токарный станок:
1 — передняя бабка, 2 — планшайба, навернутая на шпиндель, 3 — задняя бабка, 4 — суппорт на стойке
www.stroitelstvo-new.ru
Станок токарный по дереву для дома
Как выбрать настольный токарный станок по дереву для дома
Основные требования к токарному станку для дома — сохранение функциональности при уменьшении размеров и шума. Мощность любительских устройств для обработки дерева намного ниже, чем профессиональных, но умелые руки мастеров создают оригинальные, полезные вещи даже на маленьких настольных станочках.
Свойства и характеристики
токарный станок по дереву HolzstarИспользуя любительское оборудование, можно своими руками изготавливать из дерева сувениры, посуду, мелочи для интерьера, детали мебели, точить инструмент и сверла, выбирать пазы, наносить резьбу. Обрабатываются детали сложных форм, конусообразные и цилиндрические.
На правильно подобранном оборудовании можно точить не только дерево, но и некоторые виды пластиков, мягких металлов.
Особенности компактных моделей для дома:
- невысокая мощность — 350 — 500 Вт;
- небольшая масса — от 17 до 40 кг;
- скорость вращения заготовки в пределах 400 — 3400 об\мин.
На самых производительных токарных станках этого класса можно изготавливать своими руками небольшие партии деталей на продажу.
Конструкция и принцип действия
Все узлы и детали токарного станка расположены на раме или станине. Основные элементы конструкции: передняя опора с приводом и передающим валом, задняя опора для фиксации детали и мобильная подставка под резец. В передней бабке располагается поводковый патрон, который передает заготовке вращательное движение. Задняя бабка удерживает свободный конец заготовки, она особенно необходима при работе с длинными деталями. Подставка под резец или подпятник поддерживает резак в нужном месте.
Заготовка фиксируется в токарном станке между центрами опор или на планшайбу. При работе с заготовками из дерева чаще используется первый способ, не позволяющий обрабатывать торцы. Крепление на планшайбу используется при обработке торцевых поверхностей, оно более надежно. Деталь фиксируется с помощью болтов, а не зубьев патрона.
При креплении важно отцентровать деталь, чтобы во время движения она не «била». Для этого предусмотрен центроискатель углового типа.
Подача резака осуществляется вручную, он фиксируется только при работе с копиром. В остальных случаях мастер держит резец своими руками с упором на подпятник.
Заготовка вытачивается в два захода:
- начерно: под углом до 30 градусов;
- окончательная: под углом до 45 градусов.
За каждый заход снимается материал толщиной не более 1 миллиметра.
Выбирая токарный станок для домашнего использования, следует обратить внимание на величину биения шпинделя. Очень неплохой результат — 0,02 мм, ведь работа на оборудовании по обработке дерева своими руками не предполагает идеальной точности.
Обзор наиболее популярных моделей
токарный станок по дереву Jet-1442Рассмотрим характеристики нескольких моделей токарных станков для любительского применения.
| Kinzo 48P5600 | Proxxon DB250 | Jet JML- 1014i | Калибр СТД-350 | Корвет 71 | |
| Тип | настольный | настольный | настольный | настольный | настольный |
| Мощность, Вт | 350 | 100 | 370 | 350 | 370 |
| Тип электромотора | асинхронный | коллектор | коллектор | коллектор | асинхронный |
| Скорость вращения, об\мин | 850 — 2150 | 1000-5000 | 500 — 3900 | 500 — 3400 | 760 — 3200 |
| Максимальные габариты заготовки | 1000 х 350 | 250 х 80 | 350 х 250 | 330 х 250 | 420 х 250 |
| Размер шпинделя | 1 х 8″ | М16х1 | 1 х 8″ | 1 х 8″ | 1 х 8″ |
| Вес, кг | 38 | 2 | 30 | 17,5 | 38 |
Таблица 1. Технические характеристики токарных станков для дома
Kinzo 48P5600: станина выполнена из труб прямоугольного сечения, предусмотрено использование удлинителя для обработки заготовок длиннее 40 см. Можно менять скорость вращения заготовки, переставляя ремень на шкивах (4 пары). При покупке такого станка, следует обратить внимание на соосность передней и задней оси. Во время прижима задней стойкой, основание может деформироваться. Хрупкие пластиковые ручки на зажимных болтах.
Jet JML- 1014i: станина цельнолитая из чугуна. Скорость вращения изменяется плавно в нескольких диапазонах. Чтобы изменить диапазон, необходимо переставить на шкиве ремень. Очень тихо работает, удобно выставлять обороты на электронном блоке. Чтобы стопорить шпиндель предусмотрена нажимная ручка, которая находится слева.
Proxxon DB250: станина из алюминия, очень небольших размеров, позволяет вытачивать только самые маленькие детальки для авиамоделирования. Во время работы желательно прикреплять устройство к верстаку, иначе конструкция из легкого сплава будет болтаться. Очень тихо работает, нет биения, но мощность станка невелика, поэтому работать нужно аккуратно и медленно.
Корвет 71: станина литая чугунная, скорость вращения изменяется путем перестановки на шкивах ремня. Несмотря на небольшие размеры, конструкция не отличается от профессионального токарного оборудования. Двигатель выдерживает стабильные обороты, практически не вибрирует и не шумит. Коротковат подручник, его явно недостаточно для внутренней обточки деталей длиннее 110 мм. Оборудован удобным эксцентриковым механизмом для перестановки подручника.
Калибр СТД-350: аккуратная станина из литого чугуна. Может не совпадать центр задней и передней осей, что очень мешает при работе с короткими деталями из плотного дерева. Шпиндель не бьет, легко налаживается, прочная станина, работает тихо. Слабый частотный регулятор — крутящий момент на минимальной позиции практически невозможно использовать.
Самодельный токарный станок
самодельный токарный станок из стиральной машинкиСвоими руками дома можно собрать токарное устройство, ничем не уступающее фабричному.
Материалы для станины: дерево, черный металл (на сварке), легкие сплавы (крепление на болтах), текстолит. Главное, чтобы конструкция была устойчивой и крепкой, а центры бабок совпадали.
Привод: проще всего взять готовую часть от старой дрели, но подойдет асинхронный электродвигатель от любого оборудования мощностью не менее 150 Вт.
Направляющие: в зависимости от материала корпуса это может быть щель в основании, рейки из дерева или вмонтированная своими руками алюминиевая рельса.
Обзор самодельного токарного станка для дома и демонстрация его работы в первом видеоролике и выбор готового во втором:
stanokgid.ru
Токарные станки по дереву
| Все товары Выбрать магазин | Показывать: |
| Сортировать по: Популярности Рейтингу Возрастанию цены Убыванию цены | Отображать по: 10 25 50 товаров |
- Работа с большими деталями
Напряжение: 220 В
Мощность: 350
i-perf.ru
Токарные станки по дереву для дома: обзор, выбор
Содержание статьи:
Основные требования к токарному станку для дома — сохранение функциональности при уменьшении размеров и шума. Мощность любительских устройств для обработки дерева намного ниже, чем профессиональных, но умелые руки мастеров создают оригинальные, полезные вещи даже на маленьких настольных станочках.
Свойства и характеристики

токарный станок по дереву Holzstar
Используя любительское оборудование, можно своими руками изготавливать из дерева сувениры, посуду, мелочи для интерьера, детали мебели, точить инструмент и сверла, выбирать пазы, наносить резьбу. Обрабатываются детали сложных форм, конусообразные и цилиндрические.
На правильно подобранном оборудовании можно точить не только дерево, но и некоторые виды пластиков, мягких металлов.
Особенности компактных моделей для дома:
- невысокая мощность — 350 — 500 Вт;
- небольшая масса — от 17 до 40 кг;
- скорость вращения заготовки в пределах 400 — 3400 об\мин.
На самых производительных токарных станках этого класса можно изготавливать своими руками небольшие партии деталей на продажу.
Конструкция и принцип действия
Все узлы и детали токарного станка расположены на раме или станине. Основные элементы конструкции: передняя опора с приводом и передающим валом, задняя опора для фиксации детали и мобильная подставка под резец. В передней бабке располагается поводковый патрон, который передает заготовке вращательное движение. Задняя бабка удерживает свободный конец заготовки, она особенно необходима при работе с длинными деталями. Подставка под резец или подпятник поддерживает резак в нужном месте.
Заготовка фиксируется в токарном станке между центрами опор или на планшайбу. При работе с заготовками из дерева чаще используется первый способ, не позволяющий обрабатывать торцы. Крепление на планшайбу используется при обработке торцевых поверхностей, оно более надежно. Деталь фиксируется с помощью болтов, а не зубьев патрона.
При креплении важно отцентровать деталь, чтобы во время движения она не «била». Для этого предусмотрен центроискатель углового типа.
Подача резака осуществляется вручную, он фиксируется только при работе с копиром. В остальных случаях мастер держит резец своими руками с упором на подпятник.
Заготовка вытачивается в два захода:
- начерно: под углом до 30 градусов;
- окончательная: под углом до 45 градусов.
За каждый заход снимается материал толщиной не более 1 миллиметра.
Выбирая токарный станок для домашнего использования, следует обратить внимание на величину биения шпинделя. Очень неплохой результат — 0,02 мм, ведь работа на оборудовании по обработке дерева своими руками не предполагает идеальной точности.
Обзор наиболее популярных моделей

токарный станок по дереву Jet-1442
Рассмотрим характеристики нескольких моделей токарных станков для любительского применения.
| Kinzo 48P5600 | Proxxon DB250 | Jet JML- 1014i | Калибр СТД-350 | Корвет 71 | |
| Тип | настольный | настольный | настольный | настольный | настольный |
| Мощность, Вт | 350 | 100 | 370 | 350 | 370 |
| Тип электромотора | асинхронный | коллектор | коллектор | коллектор | асинхронный |
| Скорость вращения, об\мин | 850 — 2150 | 1000-5000 | 500 — 3900 | 500 — 3400 | 760 — 3200 |
| Максимальные габариты заготовки | 1000 х 350 | 250 х 80 | 350 х 250 | 330 х 250 | 420 х 250 |
| Размер шпинделя | 1 х 8″ | М16х1 | 1 х 8″ | 1 х 8″ | 1 х 8″ |
| Вес, кг | 38 | 2 | 30 | 17,5 | 38 |
Таблица 1. Технические характеристики токарных станков для дома
Kinzo 48P5600: станина выполнена из труб прямоугольного сечения, предусмотрено использование удлинителя для обработки заготовок длиннее 40 см. Можно менять скорость вращения заготовки, переставляя ремень на шкивах (4 пары). При покупке такого станка, следует обратить внимание на соосность передней и задней оси. Во время прижима задней стойкой, основание может деформироваться. Хрупкие пластиковые ручки на зажимных болтах.
Jet JML- 1014i: станина цельнолитая из чугуна. Скорость вращения изменяется плавно в нескольких диапазонах. Чтобы изменить диапазон, необходимо переставить на шкиве ремень. Очень тихо работает, удобно выставлять обороты на электронном блоке. Чтобы стопорить шпиндель предусмотрена нажимная ручка, которая находится слева.
Proxxon DB250: станина из алюминия, очень небольших размеров, позволяет вытачивать только самые маленькие детальки для авиамоделирования. Во время работы желательно прикреплять устройство к верстаку, иначе конструкция из легкого сплава будет болтаться. Очень тихо работает, нет биения, но мощность станка невелика, поэтому работать нужно аккуратно и медленно.
Корвет 71: станина литая чугунная, скорость вращения изменяется путем перестановки на шкивах ремня. Несмотря на небольшие размеры, конструкция не отличается от профессионального токарного оборудования. Двигатель выдерживает стабильные обороты, практически не вибрирует и не шумит. Коротковат подручник, его явно недостаточно для внутренней обточки деталей длиннее 110 мм. Оборудован удобным эксцентриковым механизмом для перестановки подручника.
Калибр СТД-350: аккуратная станина из литого чугуна. Может не совпадать центр задней и передней осей, что очень мешает при работе с короткими деталями из плотного дерева. Шпиндель не бьет, легко налаживается, прочная станина, работает тихо. Слабый частотный регулятор — крутящий момент на минимальной позиции практически невозможно использовать.
Самодельный токарный станок

самодельный токарный станок из стиральной машинки
Своими руками дома можно собрать токарное устройство, ничем не уступающее фабричному.
Материалы для станины: дерево, черный металл (на сварке), легкие сплавы (крепление на болтах), текстолит. Главное, чтобы конструкция была устойчивой и крепкой, а центры бабок совпадали.
Привод: проще всего взять готовую часть от старой дрели, но подойдет асинхронный электродвигатель от любого оборудования мощностью не менее 150 Вт.
Направляющие: в зависимости от материала корпуса это может быть щель в основании, рейки из дерева или вмонтированная своими руками алюминиевая рельса.
Обзор самодельного токарного станка для дома и демонстрация его работы в первом видеоролике и выбор готового во втором:
stanokgid.ru
СТД-120М, стд-120 Станок токарный по дереву. Паспорт, схемы, описание, характеристики
Производителем токарного станка по дереву стд-120м является ИП Чупраков Роман Викторович, город Киров. Адрес сайта: http://std120.ru
СТД-120М, СТД-120 Станок токарный по дереву настольный учебный. Назначение, область применения
Токарный станок по дереву СТД-120М предназначен для изготовления малогабаритных деталей из древесины. Он выгодно отличается от своего предшественника — станка СТД-120 прежде всего тем, что травмоопасные зоны имеют защитное ограждение, рабочее место оборудовано местным освещением, усовершенствована электрическая схема управления, приняты меры по снижению уровня шумов и вибрации, специально разработана система механизированного удаления отходов — пылестружкоулавливающая установка.
Учебный токарный станок по дереву СТД-120М предназначен для выполнения легких токарных работ по дереву и в центрах, на планшайбе или в патроне, а также для выполнения несложных сверлильных работ:
- точение цилиндрических и профильных тел вращения
- торцевание, закругление и отрезание заготовок под различными углами
- внутреннее точение по заданному профилю и сверление
- профильную и декоративную обработку плоских поверхностей большого диаметра на планшайбе (типа тарелки, чашки)
СТД-120М Общий вид токарного деревообрабатывающего станка

СТД-120М Общий вид токарного деревообрабатывающего станка без защитного кожуха и ограждения

Состав токарного станка СТД-120М (рис.2)

Станок состоит из следующих сборочных единиц и деталей:
- электродвигатель
- кнопочный выключатель
- клиноременная передача
- шпиндель
- передняя бабка
- кнопочный блок
- светильник
- корпус с центром-вилкой
- подручник
- защитный экран
- рукоятка зажима
- ограждение станка
- задняя бабка
- маховик
- станина с направляющими
- опорная лапа
- закрепляющая гайка
- пиноль
- центр
- рукоятка стопора
- держатель (каретка)
- двухрожковая гайка
- деревянная платформа
- опорные бруски
- щель для отсасывания отходов
Схема кинематическая токарного станка СТД-120М

Передняя бабка токарного станка СТД-120М

Конструкция передней бабки токарного станка СТД-120М

Передняя бабка станка токарного СТД-120М служит для установки и крепления заготовки и передачи ей вращательного движения.
Передняя бабка состоит из фасонного корпуса, отлитого из чугуна. В нем соосно расточены два отверстия для радиальных сферических подшипников.
Шпиндель представляет собой стальной фасонный вал, на правом конце которого нарезана резьба для навертывания патрона, планшайбы и других специальных приспособлений для закрепления заготовок.
На левом конце шпинделя насажен двухступенчатый приводной шкив, получающий движение через клиноременную передачу от электродвигателя. С обеих сторон на бабке крепятся крышки с войлочными набивками.
Для пуска и остановки шпинделя станка СТД-120М на корпусе передней бабки размещен пост управления, а сверху — светильник.
Клиноременная передача. На валу электродвигателя станка токарного СТД-120м жестко закреплен двухступенчатый шкив, который при помощи клинового ремня передает вращение двухступенчатому шкиву, закрепленному на шпинделе станка СТД-120. Переставляя ремень с одной ступени на другую, можно менять частоту вращения шпинделя. Клиноременная передача станка СТД-120м закрыта металлическим ограждением, открывающаяся крышка которого сблокирована через конечный выключатель с электродвигателем. При ее открывании происходит отключение электродвигателя и шпиндель станка СТД-120м останавливается.
На валу электродвигателя жестко закреплен двухступенчатый шкив, который при помощи клинового ремня передает вращение двухступенчатому шкиву, закрепленному на шпинделе станка. Клиноременная передача закрыта металлическим ограждением, открывающаяся крышка которого сблокирована через конечный выключатель с электродвигателем так, что при ее открывании происходит отключение электродвигателя и станок останавливается. Крышка ограждения запирается при помощи винта.
Приспособления для закрепления и обработки заготовок на токарном станке СТД-120М

- а — спиральный самоцентрирующий патрон
- б — чашечный патрон
- в — трезубец
- г — тисочный патрон
- д — планшайба
- е — цилиндрический патрон
- ж — корпус с центром-вилкой
- з — специальный патрон с зубцами
- 1 — зубцы
- 2 — центральный зубец
- 3 — ограждение зубцов
- 4 — конус патрона
В зависимости от вида заготовки и выполняемых работ на шпиндель станка СТД-120м должно быть установлено одно из приспособлений, входящих в комплект станка: патрон, центр-вилка или планшайба. Патрон СТД-120М служит для закрепления коротких заготовок при обработке с торца. Центр-вилка станка СТД-120 предназначена для закрепления длинных деревянных заготовок при обработке в центрах. Планшайба станка СТД-120м представляет собой металлический диск, в центре которого выступает бобышка с внутренней резьбой для навертывания на шпиндель.
В зависимости от формы и назначения будущей детали заготовку устанавливают в центрах передней и задней бабок или на шпиндель передней бабки. Во всех случаях заготовку следует установить так, чтобы она воспринимала вращательное движение шпинделя. Для этих целей существует много приспособлений, которые можно разделить на следующие группы: для закрепления заготовки в центрах, для закрепления заготовки за наружную поверхность и для закрепления заготовки за отверстия.
Для закрепления заготовки в центрах наибольшее распространение получил трезубец. Один конец трезубца имеет форму конуса соответственно конусу в шпинделе передней бабки, а другой конец — форму трезубой вилки. При закреплении заготовки один ее конец с намеченным пазом вставляют в трезубец, а второй поджимается центром пиноли задней бабки.
Для закрепления заготовки за наружную поверхность служат следующие приспособления: чашечные, тисочные и кулачковые патроны, планшайба.
Чашечный патрон имеет с одной стороны цилиндрическую полость, а с другой — конический хвостовик для установки в шпиндель передней бабки. Округленную часть заготовки плотно вставляют (заколачивают) в полость патрона или зажимают болтами.
Тисочный патрон применяют в тех случаях, когда часть изделия имеет форму четырехугольника (граненую поверхность). Для обработки заготовку вставляют в тиски патрона и зажимают винтом. Чашечные и тисочные патроны иногда вместо конических хвостовиков имеют винтовые нарезки для установки на наружной части шпинделя.
Для закрепления изделий за наружную поверхность применяют, также, трехкулачковые самоцентрирующиеся и четырехкулачковые патроны с независимым перемещением кулачков. Трехкулачковый патрон обеспечивает быстрое и надежное зажатие и центрование заготовки благодаря одновременному радиальному перемещению кулачков. Каждый трехкулачковый патрон может служить для закрепления изделия как за наружную, так и за внутреннюю поверхность. Для этого такие патроны снабжают двумя комплектами кулачков.
Для задней бабки целесообразно применять самовращающийся центр (на подшипниках) с конусом Морзе.
На планшайбе обрабатывают большие заготовки и плоские диски, для чего в ней предусмотрены отверстия, через которые винтами крепят заготовку. Необходимо учитывать, что винты не должны выходить на обрабатываемую поверхность заготовки. Планшайбу навинчивают на шпиндель после закрепления заготовки.
Массовое применение для крепления изделий из отверстия имеют различные оправы. Конструкции оправ выбирают в зависимости от назначения изделия, они бывают в основном двух типов — рифленые и цанговые.
Для изготовления на токарном станке по обработке различных деталей применяют резак-пилу. Данное приспособление можно использовать и для отрезания колец от алюминиевых и латунных трубок (на токарном станке по обработке металла) и для отрезания заготовок из пластмасс, оргстекла и других материалов.
При работе резак-пила устанавливается на подручник станка так, чтобы планка опиралась на обрабатываемую поверхность заготовки. Затем резак равномерно подается вперед. Ограничитель дает возможность установить необходимую глубину протачивания в тех случаях, когда заготовка не отрезается совсем.
Приспособление просто в изготовлении. Резак-пила изготовляется из ножовочного полотна. Остальные детали — из поделочной стали.
Приспособление для шлифования токарных изделий применяется при шлифовании готовых изделий на токарном станке. Оно позволяет добиться хорошего качества шлифовки, удобно и безопасно в работе. Это приспособление легко изготовить в любой мастерской. На планку наклеивается пластинка из пористой резины или войлока, поверх которой накладывается шлифовальная шкурка (желательно на основе из материи). Края зажимаются между планками при помощи гайки-барашка. Крючки-ограничители обеспечивают безо-пасную работу. Крючки крепятся к основанию при помощи заклепки. Приспособление можно применять и при полировке изделий.
Задняя бабка токарного станка СТД-120М

Задняя бабка станка СТД-120 служит опорой при обработке длинных заготовок, поддерживая их задним центром, и для закрепления в ее пиноли патрона для сверл, самих сверл и других инструментов при обработке отверстий. Задняя бабка СТД-120 состоит из корпуса с пинолью, который скользит по направляющим станины. Задняя бабка станка СТД-120 закрепляется на направляющих станины.
С одной стороны пиноль имеет отверстие, расточенное на конус Морзе, в которое вставляется задний центр, патроны или сверла, имеющие хвостовик с тем же конусом. С другой стороны запрессована втулка с внутренней резьбой. Пиноль свободно перемещается в отверстии верхней части корпуса. От вращения вокруг своей оси пиноль предохраняет установочный винт, который входит в паз на наружной поверхности пиноли.
С резьбовой втулкой спарен винт пиноли (подачи), на одном конце которого на шпонке насажен маховик, закрепленный гайкой. Вращаясь вместе с маховиком, винт пиноли через резьбовую втулку перемещает пиноль.
Закрепление пиноли в нужном положении осуществляется рукояткой зажима. Задняя бабка закрепляется гайкой на станине с сухарем и болтом, для завинчивания которой прилагается комбинированный ключ. Для смазки пиноли и винта в корпусе бабки и пиноли имеются маслопроводящие отверстия.
Подручник с держателем станка токарного СТД-120

Подручник с держателем станка СТД-120М служит опорой для режущего инструмента. Держатель подручника состоит из прямоугольного бруска с приливом, в отверстие которого вставляется стержень подручника. Подручник станка СТД-120 закрепляется на нужной высоте и в определенном положении рукояткой. Держатель подручника закрепляется на направляющих станины станка СТД-120М специальным винтом и рукояткой через шайбу. Для работы с короткими и длинными заготовками станок комплектуется двумя подручниками длиной 200 мм и 400 мм.
Станина станка токарного СТД-120м
Станина станка СТД-120м литая чугунная на двух ножках устанавливается на подставке и является основанием, на котором монтируются основные узлы станка СТД-120М. Слева на станине закреплена передняя бабка станка. По направляющим станины передвигаются и закрепляются в определенном положении держатель с подручником и задняя бабка станка.
Ограждение зоны резания станка СТД-120М
Ограждение зоны резания на станке СТД-120м служит для защиты работающего от отлетающей стружки и снижения концентрации образующейся пыли в зоне дыхания работающего до установленных санитарных норм. Оно состоит из металлического кожуха и откидных экранов.
Приспособления для установки и крепления заготовок станка токарного СТД-120
Режущие инструменты
Станок комплектуется двумя видами режущих инструментов: рейврами и майзолями. Рейеры для станка СТД-120 представляют собой желобчатый резец, по форме похожий на полукруглую столярную стамеску. Майзели для станка СТД-120 представляют собой резцы, имеющие форму плоской стамески с лезвием.
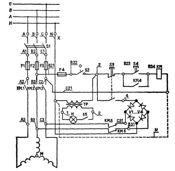
Схема электрическая принципиальная токарного деревообрабатывающего станка СТД-120М

Электрооборудование станка токарного деревообрабатывающего СТД-120М
Электрооборудование станка токарного СТД-120 рассчитано для подключения его к сети трехфазного переменного тока напряжением 380 В с глухозаземленной нейтралью. В шкафу управления станка токарного СТД-120 находятся также трансформатор освещения 380/24 В. В качестве привода станка служит асинхронный двигатель. Управление станком производится с поста управления, расположенного на передней бабке станка. Подключение электрооборудования токарного станка СТД-120М к трехфазной сети напряжением 380 В и его заземление производит Заказчик. Включение станка без подключения его к магистрали заземления не допускается.
Технические характеристики токарного станка СТД-120М
| Наименование параметра | СТД-120М | |
|---|---|---|
| Основные параметры станка | ||
| Высота центров, мм | 120 | |
| Наибольшая длина заготовки, устанавливаемой в центрах (РМЦ), мм | 500 | |
| Наибольший диаметр обрабатываемых заготовок, мм | 190 | |
| Наибольшая длина точения заготовки, мм | 450 | |
| Число скоростей вращения шпинделя, об/мин | 2 | |
| Частота вращения шпинделя, об/мин | 2350/ 2050 | |
| Электрооборудование станка | ||
| Род тока питающей сети | 380В 50Гц | |
| Количество электродвигателей на станке, шт | 1 | |
| Электродвигатель — номинальная мощность, кВт | 0,4 | |
| Габарит и масса станка | ||
| Габарит станка (длна х ширина х высота), мм | 1250 х 575 х 550 | |
| Масса станка, кг | 100 |
Полезные ссылки по теме. Дополнительная информация
Каталог справочник деревообрабатывающих станков
Паспорта деревообрабатывающих станков
stanki-katalog.ru
Полезная модель относится к области станкостроения, в частности к токарным деревообрабатывающим станкам. Токарный деревообрабатывающий станок содержит станину 1 с установленной на ней передней бабкой 2, снабженной шпинделем 3, в котором может крепиться планшайба или центр 4 передней бабки с зубцами. Шпиндель 3 кинематически связан с валом электродвигателя 5 через вариатор. Электродвигатель 5 с передней бабкой 2 установлены на станине 1 с возможностью регулируемого фиксируемого разворота в горизонтальной плоскости на 180°. Передняя бабка 2 имеет пять основных позиций: позиция 0° — при всех работах с использованием шпинделя и задней бабки, позиция 60°/190°/120° — при работах с использованием планшайбы, позиция 180° — при работах с использованием планшайбы и применением удлинителя станины. Для изменения скорости шпинделя передней бабки поворачивают ручку 20 регулирования частоты вращения шпинделя передней бабки на нужную установку по шкале скоростей (станок имеет десять фиксированных скоростей). При этом изменение скорости шпинделя должно осуществляться только при работающем электродвигателе. Станина 1 станка снабжена съемным удлинителем 21, на который может быть переустановлена опора 7 резцедержателя 8 с кронштейном 10, когда передняя бабка 2 развернута на 180° и выполняется обработка детали, закрепленной на планшайбе. Если это не требуется, то удлинитель 21 станины 1 не устанавливается. Использование заявляемой полезной модели существенно расширяет функциональные возможности токарного деревообрабатывающего станка, а также повышает его безопасность и удобство в его работе. 5 З.П. Ф-ЛЫ, 1 ИЛ.
Полезная модель относится к области станкостроения, в частности к токарным деревообрабатывающим станкам, и может быть использована для токарной обработки деталей из дерева.
Известен и выбран в качестве прототипа токарный деревообрабатывающий станок, содержащий станину, электродвигатель с кинематически связанной с ним передней (шпиндельной) бабкой со ступенчатым регулированием числа оборотов шпинделя, а также заднюю бабку и резцедержатель [А.с. СССР №1787768, МПК В 27 С 7/00, 1993 г.].
Недостатками известного токарного деревообрабатывающего станка являются ограниченные функциональные возможности (нельзя изменять ось вращения заготовки относительно станины), а также трудоемкость ступенчатого регулирования числа оборотов вращения шпинделя (необходимы отключение электродвигателя и переустановка ремня на ступенчатых шкивах).
Задачей заявляемой полезной модели является устранение указанных недостатков.
Поставленная задача достигается тем, что в токарном деревообрабатывающем станке, содержащем станину, переднюю бабку со шпинделем для крепления центра передней бабки с зубцами или планшайбы, кинематически связанным с электродвигателем через ременную передачу, а также установленные в пазу станины заднюю бабку и резцедержатель, согласно полезной модели, передняя бабка с электродвигателем шарнирно установлены на станине с возможностью поворота в горизонтальной плоскости до 180° и фиксации в заданных промежуточных и крайних положениях, при этом резцедержатель установлен на съемном вращающемся кронштейне, а передняя бабка выполнена с плавным фиксируемым регулированием числа оборотов шпинделя.
Для установки резцедержателя перед развернутой на 180° передней бабкой (при обработке торцовой поверхности закрепленной на планшайбе заготовки) станок снабжен удлинителем станины.
Для облегчения конструкции токарного деревообрабатывающего станка его станина установлена на собранной из тонкостенных профилей опоре конструкции.
Полезная модель иллюстрирована чертежом, на котором схематично представлен общий вид заявляемого токарного деревообрабатывающего станка.
Перечень позиций на чертеже
1 — станина;
2 — передняя бабка;
3 — шпиндель передней бабки;
4 — центр передней бабки с зубцами;
5 — электродвигатель;
6 — ручка фиксации положения передней бабки;
7 — опора резцедержателя;
8 — резцедержатель;
9 — задняя бабка;
10 — пиноль задней бабки;
11 — вращающийся кронштейн резцедержателя;
12 — центр задней бабки;
13 — маховик осевого перемещения пиноли;
14 — ручка фиксации опоры резцедержателя;
15 — ручка фиксации кронштейна резцедержателя;
16 — ручка фиксации резцедержателя;
17 — ручка фиксации положения задней бабки;
18 — ручка фиксации пиноли задней бабки;
19 — опора станины;
20 — ручка регулирования частоты вращения шпинделя передней бабки;
21 — удлинитель станины.
Токарный деревообрабатывающий станок содержит станину 1 с установленной на ней передней бабкой 2, снабженной шпинделем 3, в котором может крепиться планшайба или центр 4 передней бабки с зубцами. Шпиндель 3 кинематически связан через вариатор с валом электродвигателя 5. Электродвигатель с передней бабкой 2 установлены на станине 1 с возможностью регулируемого фиксируемого разворота в горизонтальной плоскости на 180°. Передняя бабка 2 имеет пять основных позиций: позиция 0° — при всех работах с использованием
шпинделя и задней бабки, позиция 60°/90°/120° — при работах с использованием планшайбы, позиция 180° — при работах с использованием планшайбы и применением удлинителя станины. Для обеспечения контролируемого положения передней бабки 2 она снабжена ручкой 6 фиксации. В станине 1 выполнен паз, в котором с возможностью продольного перемещения установлены опора 7 резцедержателя 8 и задняя бабка 9. Резцедержатель 8 установлен на вращающемся кронштейне 10. Кронштейн 10 выполнен съемным, и резцедержатель 8 может быть переустановлен в опору 7. Задняя бабка 9 имеет пиноль 11, в которой установлен центр 12 задней бабки, снабженный хвостовиком в виде конуса, а также маховик 13 осевого перемещения пиноли. Фиксация положения опоры резцедержателя осуществляется ручкой 14, кронштейна 10 — ручкой 15, резцедержателя — ручкой 16, задней бабки — ручкой 17, пиноли — ручкой 18.
Подготовка токарного деревообрабатывающего станка к работе осуществляется следующим образом.
Предварительно собранный станок устанавливают на несущую опору 19, выполненную из тонкостенных профилей. Центр передней бабки 2 и центр задней бабки 8 имеют конус. Для их установки вставляют конуса в ответные конические отверстия передней и задней бабок твердым сильным движением. Они будут далее закреплены, когда заготовку вставят между центрами.
Для изменения скорости шпинделя передней бабки поворачивают ручку 20 регулирования частоты вращения шпинделя передней бабки на нужную установку по шкале скоростей (станок имеет десять фиксированных скоростей). При этом изменение скорости шпинделя должно осуществляться только при работающем электродвигателе.
Перед выключением станка необходимо перевести ручку 20 на минимальную скорость. Станина 1 станка снабжена съемным удлинителем 21, на который может быть переустановлена опора 7 резцедержателя 8 с кронштейном 10, когда передняя бабка 2 развернута на 180° и выполняется обработка детали, закрепленной на планшайбе. Если это не требуется, то удлинитель 21 станины 1 не устанавливается.
Токарная обработка заготовки в центрах осуществляется традиционным способом с использованием известных ручных токарных резцов по дереву.
При обработке закрепленной на планшайбе заготовки заяв
poleznayamodel.ru
СТД-400 Станок токарный деревообрабатывающийСхемы, описание, характеристики
Поставщиком токарного станка по дереву СТД-400 является компания ППК Калибр-2001, ООО г. Королев, основанная в 2001 году.
Производство станка осуществляется в Китайской народной республике.
СТД-400 Станок токарный по дереву настольный. Назначение, область применения
Токарный станок для работ по дереву с регулируемой скоростью модели СТД-400 предназначена для токарной обработки заготовок из древесины максимальной длиной 330 мм и максимальным диаметром 250 мм. Не допускается обработка металлов, асбоцементных материалов, камня и подобных материалов, мягких пластмассовых и резиноподобных материалов. Машина не рассчитана на работу при непрерывном производстве.
Токарный станок по дереву СТД-400 предназначен для изготовления малогабаритных деталей из древесины, для выполнения легких токарных работ по дереву и в центрах или на планшайбе, а также для выполнения несложных сверлильных работ:
- точение цилиндрических и профильных тел вращения
- торцевание, закругление и отрезание заготовок под различными углами
- внутреннее точение по заданному профилю и сверление
- профильную и декоративную обработку плоских поверхностей большого диаметра на планшайбе (типа тарелки, чашки)
СТД-400 Общий вид токарного деревообрабатывающего станка

Комплект поставки токарного станка СТД-400
- Станок — основание и двигатель в сборе
- Прижимной диск
- Комплект крепежа
- Опора для резца
- Набор ключей
- Центр передней бабки и центр задней бабки
- Руководство по эксплуатации
- Упаковка
Состав токарного станка СТД-400

Станок состоит из следующих сборочных единиц и деталей:
- Двигатель
- Основание станка
- Передняя бабка
- Задняя бабка
- Центр передней бабки
- Центр задней бабки
- Ножки основания
- Прижимной диск
- Опора для резца
- Выключатель
- Регулятор оборотов
- Предохранитель
Инструкция по использованию токарного станка СТД-400
Выбор количества оборотов. Успешная токарная обработка зависит не от высокого числа оборотов, а от правильного применения токарных резцов.
Предпосылкой для технически грамотной токарной обработки является безупречно заточенный токарный резец.
Виды резцов для работы на токарном станке СТД-400

Трубчатый резец (А) Рис. 3
Самый важный инструмент для токарной обработки, применяется для грубой обдирки, для вытачивания чаш и тарелок, для вытачивания шеек.
Шабер (В)
Применяется для наружного и внутреннего калибрования, а также для удаления следов обработки
Косой резец (С)
Применяется для проточки V — образных канавок, для наружного калибрования и для токарной обработки торцов древесины.
Режущая кромка устанавливается параллельно направлению реза.
Отрезной резец (D)
Применяется для прямой резки в заготовку, например при затыловке и отрезке.
Может применятся также как шабер.
СТД-400 станок токарный. Схема и детали сборки

СТД-400 станок токарный. Схема и детали сборки. Смотреть в увеличенном масштабе
СТД-400 станок токарный. Детали сборки

СТД-400 станок токарный деревообрабатывающий. Видеоролик
Технические характеристики токарного станка СТД-400
| Наименование параметра | Корвет-71 | СТД-400 |
|---|---|---|
| Основные параметры станка | ||
| Максимальный диаметр обрабатываемой заготовки, мм | 250 | 250 |
| Наибольшая длина заготовки, устанавливаемой в центрах (РМЦ), мм | 420 | 330 |
| Число скоростей вращения шпинделя, об/мин | 5 | б/с |
| Частота вращения шпинделя, об/мин | 760; 1100; 1600; 2200; 3150 | 500..3500 |
| Конус шпинделя | Морзе МТ2 | Морзе 1 |
| Конус задней бабки | Морзе МТ2 | Морзе 1 |
| Электрооборудование станка | ||
| Род тока питающей сети | 220В 50Гц | 220В 50Гц |
| Электродвигатель — номинальная мощность, кВт | 0,37 | 0,4 |
| Тип электродвигателя | асинхронный | асинхронный |
| Тип передачи | ремённая | ремённая |
| Габарит и масса станка | ||
| Габарит станка (длна х ширина х высота), мм | 420 х 400 х 195 | |
| Масса станка, кг | 38 | 20,8 |
Полезные ссылки по теме. Дополнительная информация
Каталог справочник деревообрабатывающих станков
Паспорта деревообрабатывающих станков
stanki-katalog.ru
